欧美激情性做爰免费视频 全不鏽鋼液體壓力式溫度計-江蘇省凯祥医疗器械有限公司
                   
                   
        首(shou)   頁  公(gong)司簡(jian)介  産(chan)品中(zhong)心  質(zhi)理體(ti)系  銷(xiao)售網(wang)絡  聯(lian)系我(wo)們
     

 

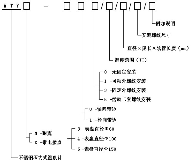
WTY系列(lie)全不(bu)鏽鋼(gang)液體(ti)壓力(li)式溫(wen)度計(ji)

  WTY系列(lie)全不(bu)鏽鋼(gang)液體(ti)壓力(li)式溫(wen)度計(ji) 能顯(xian)示被(bei)測液(ye)體、氣(qi)體的(de)溫度(du)。由于(yu)其溫(wen)包體(ti)積小(xiao)、耐震(zhen)動、靈(ling)敏度(du)高、壽(shou)命長(zhang)、安裝(zhuang)方式(shi)多樣(yang)等優(you)點,被(bei)廣泛(fan)應用(yong)于石(shi)⚽油化(hua)工、機(ji)械、制(zhi)藥、食(shi)品、船(chuan)舶等(deng)生産(chan)過程(cheng)中的(de)檢測(ce)和控(kong)制。
工(gong)作原(yuan)理:
利(li)用感(gan)溫包(bao)中液(ye)體受(shou)熱膨(peng)脹而(er)使彈(dan)性元(yuan)件産(chan)生偏(pian)轉♋來(lai)帶🔴動(dong)度盤(pan)轉動(dong)指示(shi)出被(bei)測介(jie)質的(de)溫度(du)。
技術(shu)參數(shu):
精度(du)等級(ji):2.5%
測溫(wen)範圍(wei):0~600℃各檔(dang)可選(xuan)
表面(mian)直徑(jing):Φ100
表盤(pan)材質(zhi):不鏽(xiu)鋼
表(biao)盤方(fang)向:軸(zhou)向(帶(dai)邊)、徑(jing)向(帶(dai)邊)
連(lian)接螺(luo)紋:M27×2、G1/2”等(deng)
溫包(bao)尺寸(cun):Φ10×150mm(外觀(guan)形狀(zhuang)及毛(mao)細管(guan)長度(du)可根(gen)據用(yong)戶要(yao)求定(ding)制)。
溫(wen)包材(cai)料:不(bu)鏽鋼(gang)
毛細(xi)軟管(guan)長:2~20M
毛(mao)細管(guan)材質(zhi):不鏽(xiu)鋼
産(chan)品選(xuan)型

功(gong)    能: 耐(nai)震壓(ya)力式(shi)溫度(du)計 電(dian)接點(dian)壓力(li)式溫(wen)度計(ji)


 版權(quan)所有(you):江蘇(su)省凯祥医疗器械有限公司       技(ji)術支(zhi)持│易(yi)品網(wang)絡

·